تخصصی ترین مطالب، کلیپ ها و فیلم های آموزشی، راهکارها و رفع مشکلات صنعت قیر، آسفالت و عایق را در کانال تخصصی ما دریافت کنید
https://telegram.me/FGPco
مازوت
نفت کوره، متشکل از سنگینترین بخشهای نفت خام و معمولا، فراورده پایین ستون تقطیر در خلاء است. نفت كوره یا روغن چراغ، ماده پتروشيمي قابل اشتعال که نام تجاري آن مازوت که اصطلاحی روسی است، برشي از نفتخام تقطير شده است. عمدتا نفت كوره به مايعي گفته مي شود كه براي سوختن در كوره، بويلر و يا موتورهاي توليد قدرت مصرف ميشود. با اين تعريف ديزل نوعي نفت كوره محسوب ميشود. نفت كوره از هيدروكربنهايي با زنجيره طويل بويژه آلكان ها، سيكلوآلكان ها و آروماتيكها تشكيل يافته است. نفت كوره در دسته سوختهاي صنعتي سنگين قرار ميگيرد به طوري كه از گازوئيل و نفتا سنگينتر است. طول زنجيره نفت كوره توليدي بسته به نوع كاربرد آن متفاوت است براي مثال نفت كوره ديزل از هيدروكربنهاي با طول زنجير 10 الي 20 اتم كربن تشكيل شده است. این فرآورده مخلوطی از هیدروكربنهای با وزن مولكولی بالا بین C20- C50 است.
خواص
محدوده جوش: 350- 650° C
رنگ: قهوهای تیره مایل به سیاه
نقطه اشتعال: > 60° C
دانسیته در 60° F: 950- 1010 Kg/ m³
نقطه خود اشتعالی: 220- 300° C
كاربرد
به عنوان سوخت ماشین آلات سنگین، دیزلهای ثابت و متحرك، نیروگاهها مورد استفاده قرار میگیرد.
نفت كوره یا روغن چراغ ، ماده پتروشيمي قابل اشتعال که نام تجاري آن مازوت که اصطلاحی روسی است ، برشي از نفتخام تقطير شده است. عمدتا نفتكوره به مايعي گفته مي شود كه براي سوختن در كوره ، بويلر و يا موتورهاي توليد قدرت مصرف ميشود. با اين تعريف ديزل نوعي نفتكوره محسوب ميشود. نفتكوره از هيدروكربنهايي با زنجيره طويل بويژه آلكان ها، سيكلوآلكان ها و آروماتيكها تشكيل يافته است. نفتكوره در دسته سوختهاي صنعتي سنگين قرار ميگيرد به طوري كه از گازوئيل و نفتا سنگينتر است. طول زنجيره نفتكوره توليدي بسته به نوع كاربرد آن متفاوت است براي مثال نفتكوره ديزل از هيدروكربنهاي با طول زنجير 10 الي 20 اتم كربن تشكيل شده است.
خواص نفت کوره :
-محدوده جوش: 350- 650° C
-رنگ: قهوه اي تيره مايل به سياه
-نقطه اشتعال: > 60° C
-دانسيته در 60° F : 950- 1010 Kg/ m³
-نقطه خود اشتعالي: 220- 300° C
كاربرد
به عنوان سوخت ماشين آلات سنگين، ديزل هاي ثابت و متحرك، نيروگاهها مورد استفاده قرارمي گيرد.
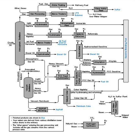
موارد مصرف نفت كوره در توليد دوده صنعتي و سوخت كوره و به عنوان خوراک واحدهای پالایشی قیر ميباشد.

مازوت (نفت كوره 180 و 230)
ساختار
این فرآورده ها برش های سنگین تر از نفتگاز می باشند. ترکیبات تشکیل دهنده آنها عمدتاً هیدروکربورهای سنگین موجود در باقی مانده تقطیر نفت خام هستند که بر حسب مورد مصرف، با استفـاده از برش های سبک نفتی تنظیــم گرانروی شده و بعنوان سوخت سنگین مورد مصـرف قرار می گیرند
كاربرد
به عنوان سوخت در ديزل هاي ثابت و متحرك و صنايعي كه مشعل طراحي شده جهت سيستم احتراق آنان قابليت مصرف اين فرآورده را داشته باشد

مازوت نفت كوره 280 و 380
ساختار
این فرآورده هاي برش های سنگین نفتی حاصل از باقیمانده برجهای تقطیر هستند که با استفاده از برش های سبکتر تنظیم گرانروی شده و بعنوان سوخت عرضه می شوند. ترکیب درصد هیدروکربن های متشکله، ارزش حرارتی منـــاسبی را به سوخت بخشیده و مقدار فلزات موجود، در سیستم های مصرف کننده ایجاد اشکال نمی کند.
كاربرد
به عنوان سوخت در صنايع و نيروگاه هائي كه در سيستم احتراق آنان نفت كوره متوسط پيشنهاد شده است.

مازوت (نفت کوره سنگین ایران)
ساختار
این فرآورده باقیمانده سنگین حاصل از تقطیر نفت خام در برجهای تقطیر است که عمدتاً نیازی به اختلاط با فرآورده های سبک ، به منظور تنظیم گرانروی نداشته و مستقیماً قابل عرضه می باشد . درصد گوگرد مناسب و ارزش حرارتي خوب، از ويژگي هاي اين سوخت مي باشد.
كاربرد
به عنوان سوخت در صنايع و نيروگاه هائي كه در سيستم سوختني آنها، سوخت سنگين پيشنهاد شده است.

معرفی روش کراکینگ سرد مازوت
با بسته پودر دو جزیی شارژ - و + پیل شیمیایی
۱- قرار است از میکرو ذرات جیوه فولمینات
Mercury Fulminate
برای ترکاندن یعنی کراکینک سرد Cracking مولکول های سنگین نفت استفاده شود.
۲- جیوه فولمینات یک ماده انفجار اولیه (چاشنی) بسیار حساس به ضربه است.
در اثر کوچکترین ضربه، بطور انفجاری تجزیه میشود و نانو ذرات اتم جیوه فلزی آزاد می شوند و نیز گاز کربن منوکساید CO و گاز نیتروژن N2 آزاد می کند.
۳- برای ترکاندن و شکستن مولکول های سنگین مازوت نیاز به نانو ذرات الکترون دهنده جیوه فلزی پراکنده شده در نفت هست.
۴- پودر میکرو ذرات جیوه فولمینات که مولکول های ناپایداری در خود دارد در اثر ضربه تجزیه می شود ، بلافاصله اتم های جیوه فلزی که برای کراکینگ نفت نیاز هست بلافاصله آزاد می شوند.
۴- ذرات جیوه فلزی آزاد شده از ترکیب فولمینات دارای پتانسیل الکترون دهندگی و شارژ الکتریکی منفی (-) هستند ، و به عنوان قطب منفی نانو پیل شیمیایی در محیط نفت عمل می کنند.
۵- قدرت پودر میکرونیزه جیوه فولمینات را می توان با کاهش تراکم و غلظت آن ضعیف نمود.
۶- کاهش قدرت انفجاری و تخریبی میکرو ذرات جیوه فولمینات از طریق توزیع یک گرم آن در صد گرم پودر کاربید سیلیسیوم ، امکان پذیر می شود.
۷- کاتالیست کراکینگ مازوت شامل:
یک بسته پودر 2 جزیی از نانو ذرات و میکرو ذرات پیل شیمیایی با شارژ (-) و شارژ (+) است.
۸- قطب منفی (-) پیل شیمیایی شامل: میکرو ذرات جیوه فولمینات
Hg (CNO)2
است که در لابلای نانو حفره های ذرات پودر سیلیسیوم کارباید SiC جای گزاری و توزیع شده اند.
۹- پودر سیلیسیوم کارباید در بسته دوجزئی این کاتالیست دو نقش ایفا می کند.
۹-۱ نقش اول : پودر SiC توزیع کننده ذرات جیوه فولمینات در حفره های خودش بوده بطوریکه از غلظت و تراکم ذرات جیوه فولمینات می کاهد و در نتیجه قدرت انفجاری توده های فولمینات را تا حد مطلوب و کم خطر کاهش می دهد. و امکان توزیع هزاران نانو انفجار مولکولی را برقرار می سازد.
۹-۲ نقش دوم : پودر SiC به عنوان الکترولیت جامد، برای سهولت انتقال بار الکتریکی (-) ذرات جیوه فلزی آزاد شده بکار میرود.
۹-۳ اتم های کربن C در پودر SiC از نوع گرافن بوده و گرافن یک ابر رسانای جریان الکترونی است.
۱۰ - قطب مثبت (+) پیل شیمیایی شامل:
نانو ذرات و میکرو ذرات یون فلزی مولیبدن اوکساید MoO و (دیگر اکسید های یون فلزی با شارژ مثبت) است که در حفره های پودر نانو سیلیکا و میکرو سیلیکا SiO2 یا پودر زئولیت جای گزاری و توزیع شده اند.
۱۱- هر یک جفت نانو ذره فلز جیوه Hg با شارژ (-) و یون مولیبدن ++Mo با شارژ (+) در نقش یک نانو پیل حامل انرژی شیمیایی است و پتانسیل پرتاب الکترون از قطب فلز جیوه Hg بسوی قطب یون مولیبدن ++Mo را دارد.
۱۲ - در اثر برخورد شدید این دو ذره مزدوج شارژ (+) و (-) به یکدیگر یک نانو صاعقه الکتریکی (پرش الکترونی) رخ می شود.
۱۳- الکترون پرتاب شده در مسیر خود به پیوند های مولکولی برخورد می کند و موجب ترکاندن و کراکینگ مولکول های هیدرو کربن های سنگین می شود.
۱۴- انرژی لازم برای شکستن پیوند های C-C و C- S و C- O و C- N مولکول ها از طریق انرژی ذخیره درون نانو پیل های شیمیایی تامین می شودو دیگر نیازی به حرارت دادن مازوت برای دمای بالای ۶۰ درجه نیست!
۱۵- برای ترکاندن مولکول های سنگین نفت از بسته دو جزئی شارژ مثبت (+) و شارژ منفی (-) پیل شیمیایی استفاده می شود.
۱۶- ابتدا پودر ذرات شارژ (+) که حاوی اکسید یون های فلزی مولیبدن (++MO) و نانو سیلیکا می باشد ، وارد جریان نفت سنگین می شود و خوب همزده می شود.
۱۷- سپس در مسیری جلوتر ، پودر ذرات شارژ (-) جیوه فلزی بفرم جیوه فولمینات و بهمراه پودر نانو سیلیسیوم کارباید بصورت پیمانه ای و پیوسته با یک جریان کنترول شده تا حد 10 ppm وارد جریان نفت سنگین می شود.
۱۸- نفت سنگین طی یک جریان پرفشار (بالای ۵ بار) وارد لوله راکتور همزن جریان متقاطع می شود، در ادامه مسیر لوله راکتور ، ۲ جریان باردار یعنی:
- یکی جبهه ابر نفتی ذرات شارژ مثبت (+) و
- دیگری جبهه ابر نفتی ذرات شارژ (-) به یکدیگر می رسند.
دو جبهه مخالف شدیدا با یکدیگر برخورد می کنند.
۱۹- در اثر برخورد ذرات دو جبهه مخالف بار الکتریکی بسرعت تخلیه می شود.
- هزاران رعد و برق رخ می دهد.
اما نه صدای رعد شنیده می شود و نه نور حاصل از برق دیده می شود.
چون این اتفاق در مقیاس نانو در بین مولکول های سیال نفت سنگین رخ می شود.
۲۰- حوادث حاصل از برخورد الکترون های جابجا شده به مولکول های سنگین نفت عبارت است از:
۱- مولکول های سنگین نفت قطعه قطعه میشود.
۲- نانو ذرات جیوه فولمینات عمل نکرده در اثر صاعقه تماما منفجر و تجزیه می شوند.
۳- اتم های جیوه فلزی آزاد شده ، الکترون پرتاب می کنند. بمباران الکترونی مولکول های سنگین موجب تجزیه مولکول به قطعات کوچکتر می شود.
۴- پیوند های بین اتم های C- S و C-O و C- N که عامل تشکیل وکس و قیر هستند بخصوص شکسته می شوند. و حالت چسبندگی مربوط به وکس ها از بین می رود.
پیوند های C- C کمتر در معرض آسیب قرار می گیرند.
۵- ویسکوزیته قیر و مازوت شدت کاهش می یابد. محصول کاملا روان می شود.
۶- حجم محصول روان شده تا ۲ برابر افزایش می یابد.
۷- هیدرو کربن های ریفورمیت و آروماتیک تولید می شود.
۸- هیدرو کربن های آلکیلیت و شاخه دار تولید می شود.
۹- هیدرو کربن های اوکسیژنه شامل : الکل ، اتر، کتون ، آلدهاید، تا حدی تولید می شود،
۱۰- پیوند های قطبی مولکول های قیر و مازوت بخصوص S-S و C-S و C-N شکسته می شوند.
۱۱- مقدار غلظت سولفور در محصول فاز مایع سبک تقطیر شده نسبت به مازوت اولیه کاهش قابل ملاحظه پیدا می کند.
۱۲- مولکول های آب موجود H2O در نفت الکترولیز می شوند، و به شکل گاز هیدروژن H2 , گاز اوکسیژن O2 و رادیکال های آزاد •H و •O در می آیند.
۱۳- در این فرایند هر یک مول (۱۸گرم) آب که تجزیه شود ۲۲/۴ لیتر H2 و ۱۱/۲ لیتر O2 و در مجموع ۳۳ لیتر گاز تولید می شود. یعنی هر لیتر آب ۱۸۰۰ لیتر گاز تولید می کند. یعنی حجم آن تا ۱۸۰۰ برابر افزایش می یابد!
۱۴- در این فرایند هر یک لیتر آب درون نفت سنگین که بخار شود . حجم آن ۱۲۰۰ برابر افزایش می یابد.
۱۵- از کراکینگ مازوت آبدار پرهیز می شود. چون فولمینات جیوه در محیط آبی فعالیت انفجاری چندانی ندارد و اگر هم منفجر شود ، فرایند کراکینگ مازوت آبدار موجب افزایش انفجاری حجم بخار و گاز تولید شده در محصول سبک می شود که عمل کنترول و مهار حجم محصول را مشکل خواهد كرد
ارتباط با ما
|
ایران - تهران - فلكه سوم تهران پارس - پلاك 547 - طبقه 4 - واحد 7 |
|
| support@fgpco.ir | |
|
( ساعت پاسخگویی : همه روزه از8 الی 17 به جز ایام تعطیل ) تلفن : 77730245-77730239-77730238(21-98+) |
|
|
همراه : 09128090057- 09122757394 تنها در ساعات کاری تعیین شده پاسخگوی شما هستیم |
تخصصی ترین مطالب، کلیپ ها و فیلم های آموزشی، راهکارها و رفع مشکلات صنعت قیر، آسفالت و عایق را در کانال تخصصی ما دریافت کنید
https://telegram.me/FGPco
( شما می توانید برای مشاهده هر یک از موضوعات زیر روی آن کلیک کنید )
001 طراحی ، مشاوره و راه اندازی کارخانجات نسل سوم تولید انواع قیر
002 مشاوره مهندسی در زمینه انطباق با استانداردهای مرکز تحقیقات وزارت راه و شهرسازی
003 طرح توجیهی فنی ومالی واقتصادی تولید انواع قیربا نرم افزار کانفار
004 مشاوره در رفع مشکلات آلایندگی و زيست محيطي مطابق با استانداردهای سازمان محیط زیست
005 فروش كتاب هاي تخصصي '' از قير تا ايزوگام ''
006 مشاوره و طراحی و ساخت مبدل حرارتی نسل سوم ( exchanger )مختص کارخانجات قیر
007 بازدید از پروژه های در دست احداث
008 بازدید از مدارک استانداردهای اخذ شده
009 آگاهی از اهمیت مدارک مورد نیاز ساخت یک پروژه
011 ثبت نام دوره آموزش متخصص مدلسازی در پروژه های صنعتی
012 اخبار صنعت قیر و فرآورده های نفتی
013 اطلاعیه عرضه قیر و مشتقات نفتی در تالار بورس ایران
014 گزارش از حضور در نمایشگاه بین المللی
015 مشاور و طراحی، برنامه نویسی و اجرای اتاق کنترل
016 مشاوره در پالایش قيرهای طبيعي یا معدنی(Asphalts or Natural Bitumens Native)
017 مشاوره در امور عايق های رطوبتی پیش ساخته
018 مشاوره در تولید انواع قیرهای PG یا Performance Grade
019 مشاوره در تولید انواع قیرهای ویسکوزی VG یا Viscosity Grade
020 مشاوره در تولید انواع قیرهای پلیمری
021 طراحی و ساخت و راه اندازی ماشين آلات خط تولید عایق رطوبتی
022 مشاوره، طراحی و ساخت انواع ميكسر
023 مشاور در سیستم های اطفای حریق
024 مشاوره تخصصی در زمینه آسفات
026 آشنایی با انواع سيستم پالايش
027 آشنایی با تاریخچه صنعت ایزوگام ( عایق رطوبتی پیش ساخته )
028 تهیه و پشتیبانی و تعمیر انواع کمپرسور
029 تهیه و پشتیبانی کلیه لوازم مرتبط باصنایع نفت وگاز
030 مشاوره و تهیه و پشتیبانی خشک کن هوای کمپرسور ( Air Dryer )
031 مشاور و طراحی و ساخت بويلر حرارتي ، تصفيه گازوئيل ، تصفيه تينر و ...
033 خدمات و تهیه لوازم و آزمايشگاهي





