تقسيم بندي عايق

تقسيم بندي عايق

اطلاعات بیشتر

کتابهای تخصصی

کتابهای تخصصی

اطلاعات بیشتر

مصاحبه با مدیر عامل

مصاحبه با مدیر عامل

اطلاعات بیشتر

اطلاعات عمومی

بررسی بهترین روش تولید  قیرهای مورد نیاز
در صنعت عایق رطوبتی پیش ساخته  

https://www.instagram.com/fgp_engineerng_company

چکیده
مقاله حاضر جهت آشنا نمودن واحدهاي كوچك پالايش قير با شيوه هاي نوين هوادهي و پالايش با استفاده از بهترين مواد اوليه(خوراك) جهت دستيابي به مناسب ترين قير مورد نياز صنعت عايق هاي رطوبتي پيش ساخته مي باشد. كه ضمن بررسي عايق هاي رطوبتي به خصوصيات قير مورد نياز اين عايق ها و روشهاي توليد آن مي پردازد.




مقدمه
یکی از مشکلات اساسی سازه ها مشکل رطوبت و نم می باشد که موجب خسارات بسیار و گاهی جبران ناپذیر برای این سازه ها و ساختمان ها می شود. یکی از راههای مقابله با این مشکل عایق های رطوبتی است. انواع عایق های رطوبتی عبارتند از: 1- قیر گونــی 2- استفاده از زائدات کشــاورزی مانند کاه به جای گونی 3-عایق رطوبتی پیش ساخته 4- پوشش های قیر اصلاح شده، استفاده از پلیمر لاستیک در قیر می باشد.
از انواع کاربردهای قیر، عایق های رطوبتی پیش ساخته می باشد. این عایق ها عمدتاً از مخلوط چند نوع قیر و مواد افزودنی مختلف از جمله فیلرها، مواد پلیمری، الیاف بافته و نبافته پلیمری و معدنی ساخته می شود. قیرهای مختلف تحت عمل تقطیر از نفتخام تهیه می شوند. برای تولید قیرهای مناسب جهت عایق های رطوبتی پیش ساخته، با نقطه نرمی و نفوذ بالا از شیوه های نوین هوادهی قیرهای روان تر استفاده می شود. تغییر کوچکی در میزان حجم هوادهی نسبت به خوراک در دما و فشار خاصی می تواند خاصیت قیر را تا میزان زیادی تغییر دهد.
در این مقاله به مقایسه انواع قیر مصرفی در صنعت عایق های رطوبتی پیش ساخته و انتخاب بهترین نوع قیر و بهترین روش تولید آن جهت ساخت این عایق ها می پردازیم و همینطور بدنبال انتخاب مواد اولیه مناسب جهت تولید قیرهای مناسب و قابل استفاده در عایق رطوبتی پیش ساخته هستیم.
 
عایق
بطور کلی مواد عایق به موادی گفته می شود که انتقال حرارت، صوت، رطوبت و انرژی را ازمحلی به محلی دیگر به تاخیر انداخته و یا متوقف سازند. بنابراین مواد عایق باعث کاهش تلفات انرژی می شوند.
عایق ها به طور کلی به سه دسته تقسیم می شوند:
 
1- عايق هاي گرمائي هدايتي(حرارتی)
عایق حرارتی مواد و مصالحی هستند که مقاومت زیادی در مقابل عبور گرما دارند و می توان به وسیله ی آنها تا آنجا که ممکن است از انتقال حرارت محل گرم شده یا لوله های حامل آب گرم یا کانالها و...جلوگیری و از اتلاف سوخت جلوگیری نمود.
 
2- عايق هاي گرمائي تشعشعي يا عايق هاي فلزي
اين عايق ها كه در سطح ديوارها و سقف ساختمان بكار برده مي شود ، از صفحات فلزي براق نظير آلومينيوم و برنز و مس مي باشند و عمل آن ها انعكاس و  جلوگيري از نفوذ اشعه آفتاب به داخل سطوح ساختماني نظير ديوار و سقف مي باشد.
 
3- عایق های رطوبتی
رطوبت موجب بالا بردن ضريب هدايت و تقليل ضريب عايق بودن عايق هاي هدايتي مي شود. لذا براي جلوگيري از نفوذ رطوبت در عايق هاي سطوح ساختماني ( نظير ديوار و سقف) و عايق لوله هاي حامل سيال گرم يا سرد و همچنين براي جلوگيري از نفوذ رطوبت زمين به لوله هاي فلزي و زنگ زدگي آن ها مي بايستي از عايق هاي رطوبتي استفاده كرد.
با توجه به اینکه عایق های رطوبتی پیش ساخته مورد بحث این مقاله می باشد در زیر انواع عایق های رطوبتی آورده می شود و از بررسی سایر انواع عایق خودداری می شود:
 
انواع عایق های رطوبتی عبارتند از
1- پوشش قير و گوني که رايج ترين نوع عايق رطوبتي در ايران است، چنين پوشش هايي کم دوام اند و هر چند سال يکبار به تعمير و پوشش دوباره نياز دارند. از طرف ديگر، گوني مورد مصرف در عايقکاري کلاً از خارج وارد مي شود.
2- استفاده از زوايد کشاورزي از جمله کاه به جاي گوني که در مناطق روستایی انجام می شود از پوشش قیر گونی دوام کمتری دارند و براي ساختمان هاي دايمي شهري مناسب نيستند.
3- با عایق های رطوبتی پيش ساخته مي توان بسياري از مشکلات عايقکاري رطوبتي را حل کرد.  دانش عايق رطوبتی ( ايزوگام ) از اوايل دهه 1350 وارد ايران شد و بتدریج به دلیل تاب کششي زياد و پايداري در برابر عوامل جوي و ارزبري کم مورد توجه و استقبال خوب مصرف كنندگان قرار گرفت و بتدريج توانست جای عايقهای سنتی ( كاهگل ، قيرگونی ) را گرفته و با پيشرفت صنعت ساختمان بر كيفيت توليد و استفاده آن افزوده گرديد.
4- نوع ديگر پوشش هاي بام رايج در دنيا پوشش هاي قير اصلاح شده است. استفاده از پليمر لاستيک در قير باعث بهتر شدن خواص آن مي شود. بدين ترتيب که با افزايش درجه نرمي و کاهش نقاط شکنندگي قير دوام زياد مي گردد.
 
عایق های رطوبتی پیش ساخته
 
اين عايق ها به دو دسته تقسيم می شوند :
1- عايق های رطوبتی پيش ساخته مخصوص پی ساختمان ( عايق پی )
عايق پي متشكل از لايي از فلت الياف شيشه، فلت الياف پلي استر،  منسوج نبافته پلي استر و ماده آغشته كننده لايي شامل قير و يا مخلوطي از قير و افزودنيهاي اصلاح كننده تشكيل شده است.
2- عايق های رطوبتی پيش ساخته مخصوص سطوح خارجی ، بدنه استخر و تونلها(عایق بام)
عایق بام از دو لايه نمدی که لايه زيرين از فلت اليــاف شيشه و لايه روييــن از جنس منسوجات پلی استر می باشد ، اين دو لايه بوسيله مذاب قير اصلاح شده با مواد پليمری اشباع می گردد.
هر كدام از اجزاي سازنده عايق پي و عايق بام بايد داراي خصوصياتي طبق استاندارد هاي مربوطه باشند. مهمترين جزء مشترك هر دو عايق كه مورد بحث قرار گرفته قير مي باشد كه مي بايست طبق استانداردهاي خاص توليد و استفاده گردد كه در بخش هاي بعدي به طور مفصل مورد بحث قرار خواهد گرفت.
شیوه های توليد عــايق هاي رطوبتي پيش ساخته ( ايزوگـــام) رایج در ایران به دو دسته كلي قابل تقسيم مي باشد.
1- ايزوگام با پايه قير پليمري
2- ايزوگام با پايه قير دميده
در توليد هر ايزوگام از مواد مصرفي به شرح جدول زير استفاده مي شود، اما تنها تفاوت آنها در نوع قير مصرفي مي باشد.
 

جدول 1- مواد مصرفی در تولید ایزوگام

مواد مصرفي در ايزوگام با پايه قير يليمري مواد مصرفي در ايزوگام با پايه قير دمیده
قير  60/70 قير  دميده
APP (گونی و ...) قير90/15
فیلر(پودرتالك و ...) فیلر(پودرتالك و ...)
لايه پلی استرساده لايه پلی استرساده
لايه پلی استردوخته لايه پلی استردوخته
نايلون شيرينگ نايلون شيرينگ
لايه تيشو لايه تيشو
ورق آلومينيم(فويل) ورق آلومينيم(فويل)
پودرکربنات(معدنی) پودرکربنات(معدنی)
ليبل بسته بندی ليبل بسته بندی
چسب بسته بندی چسب بسته بندی
ورق پلی اتيلن(نايلون) ورق پلی اتيلن(نايلون)
در ايزوگــــام با پـايه قير پليمري عمدتاً از قير 60/70 و يا 85/100 به عنوان شيره قير مورد استفـــاده قرار مي گيرد در حالي كه در ايزوگام با پايه قير دميده عمدتاً از قير هاي 110/10 R و 90/15 R استفاده مي شود.در اينجا لازم است قير و خصوصيات آن مورد بحث و بررسي قرار گيرد .
 
قير
 
 ASTM-American Society for Testing and Material قیـــر را به اینصورت تعـریف می کند: “دسته ای از مواد دارای خاصیت چسبندگی به رنگ سیاه یا تیره (جامد، نیمه جامد یا ویسکوز) با منشاء طبیعی یا تولیدی که عمده اجزای سازنده آنها را هیدروکبنهای با وزن مولکولی بالا تشکیل می دهند و در دی سولفید کربن (2CS) محلول می باشند.”
باقي مانده برج هاي تقطير در فشار معمولي و خلأ به نام مواد قيري يا آسفالت مشهور است. مشخصات عمومي قابل توجه قير عبارتست از:
الف - غيرقابل نفوذ بودن در مقابل آب و رطوبت
ب - مقاومت در مقابل اسيدها - بازها - نمكها
پ - قابليت ارتجاع
ت - چسبندگي
ث - محلول بودن در برخي از حلالها (بدون از دست دادن خواص خود)
ج - عايق بودن در مقابل جريانهاي الكتريكي
 
به طور كلي مي توان تقسيم بندي انواع قيرها از نظر منشاء را به شرح جدول زير خلاصه نمود:
 
جدول 2- انواع قیرها
انواع قيرهاي طبيعي
انواع قيرهاي پالايشي
نام آسفالت طبيعي
درصد قير
انواع قير نفتي
انوع قير غير نفتي
1- آسفالت طبيعي از  نوع صخره اي
 5تا15
قير پالايش مستقيم
(نرم)
قير دميده (جامد)
انواع غير مخلوط(مايع)
انواع قير غير نفتي
2- آسفالت طبيعي از انواع درياچه اي
50تا90
200/300
85/100
85/25
90/15
قير كات بك
قير امولسيوني
1- قير حاصل از زغال سنگ
3- مواد آسفالت
 
98
60/70
-
2- قير مخلوط كندگير
3- قير مخلوط ديرگير
1- آنيونيك
2- كاتيونيك
3- غير يوني
4- كلوئيدي
2- قيرحاصل از چوب
3- قير حاصل از ديگر مواد آلي

که از انواع قیرهای مذکور در اینجا قیرهای پالایشی را مورد بحث قرار می دهیم:

 
1-قيرهاي نرم يا قيرهاي پالايش مستقيم:
قیرهایی را که مستقیم از برج تقطیر در خلاء پالایشگاه به دست آمده یا مختصری مورد فرایند هوادهی قرار گرفته اند به نام قیرهای نفوذی یا رده Pen نامیده و نامگذاری آنها بر اساس بازه ای است که درجه نفوذ ( Pen ) قیرها بین آن قرار می گیرد. به عنوان مثال قیر 60/70 قیری است که درجه نفوذ پذیری آن بین 60 تا 70 دهم میلیمتر قرار دارد.
كاربرد اين نوع قير در پخت اسفالت و عايق كاري پشت بام (با مخلوط شدن قير دميده به نسبت مشخص) مي باشد. جدول زیر مشخصات قیرهای نفوذی را طبق استاندارد ASTM ارائه می نماید.
 
جدول3- مشخصات قیرهای جامد(A.C) یا Pen grade
مشخصات
روش آزمایش
ASTM
60/70
85/100
درجه نفوذ در C 250
D-5
60-70
80-100
نقطه نرمی C 0
D-36
46تا56
42تا51
حداقل قابلیت کشش بر حسب cm در C 250
D-113
100
100
بیشینه افت وزنی به % در دمای C1630 و 5 ساعت
D-6
2/0
5/0
بیشینه افت درجه نفوذ به %پس از کم شدن وزن
D-5
20
20
کمینه نقطه اشتعال C0
D-92
250
220
کمینه حلالیت به % وزنی در CS2
D-4
5/99
5/99
چگالی در C0 25/25
D-70
01/1
01/1
06/1
01/1
اثر لکه
F102
A.A.S.
H.O
منفی
منفی
 
2- قير دميده (BLOWN BITUMEN)
 
قیرهای تولیدی پالایشگاه ها را که در دمای محیط به صورت مایع یا نیمه جامد هستند، تحت فرآیند هوادهی به قیرهــــای رده pen برای مصـــارف راه سازی یا قیرهای جامد رده R برای مصارف صنعتی تبدیل می نمـــــاید. برای نامگذاری قیــــرهــــای رده R، از چپ به راست پس از حرف R ابتــــــدا نقطه نــــرمی (SP )  Softening Point و سپس درجه نفـوذپذیـری Penetration ( PEN) را می نویسند: (PEN )/( SP )R به عنوان مثال قیر 85/25 قیری است که نقطه نرمی آن 90-80 و درجه نفوذپذیری آن ((0/1mm 25 می باشد. جدول زیر مشخصات قیرهای دمیده تولید شده  ایران را ارائه می نماید. چــون مواد آسفالتینی ایــن قیرها به دلیل دمیدن هوا پلیمـــره شده و خـــاصیت رابــــری( لاستیکی)پیدا می کنند که به آنهـــا قیــر R یا Ruberized Bitumen گویند.
كاربرد اين قير عمدتاً در عايق كاري پشت بام( بامخلوط شدن قير نرم به نسبت مشخص با توجه به دماي محيط) و ايزولاسيون صنعتي مي باشد.
 

جدول 4- مهمترین انواع قیرهای دمیده

 

Grade

سایر متدها

روش آزمون

خواص

15/115

25/95

25/85

110

90

80

IP58

BS2000

o حداقل نقطه نرمی به

120

100

90

 

Part 58

o حداکثر نقطه نرمی به

5 ± 15

5 ± 25

5 ± 25

ASTM

BS2000

نفوذپذیری

D5-86

2/0

2/0

2/0

IP 45

BS2000

افت وزنی در اثر حرارت در 163 o C/5 hr

5/99

5/99

5/99

IP 47

BS2000

حلالیت در تری کلرواتیلن به%

 

 

 
درجه نفوذپذیری(PENETRATION)
 
عبارتست از مقدار فرورفتگي سوزن استاندارد در درجه حرارت 77 درجه فارنهايت با وزنه 100 گرم بمدت 5 ثانيه (روش D5-95 A.S.T.M. )
 
درجه نرمی(softening point)
 
دمایی است که قیــــر به حد کافی نرم شده و روان می شود وآن را توسط آزمایش استاندارد اندازه گیری می کنند.
 
هوادهی در پالایش های نوین قیر در صنعت عایق
 
در فرایند نوین هوادهی که طی آن یک  یا مخلوطی از چند خوراک  قیر بر اثر تماس با حجم متناسبی از هوا در محدوده دمایی مشخص تحت فشار لازم  به قیری با خواص بهبود یافته تبدیل می شود. گاهی اوقات این فرآیند را اکسیداسیون قیـــر(Asphalt Oxidation) و محصول آن را قیــــر اکسیده ( Oxidized Asphalt ) می نامند، لیکن عبارت های هوادهی Air Blowing و قیر دمیده Air Blowing Asphalt نامناسب ترند، زیرا معلوم شده است آنچـــــه رخ می دهد هیدروژنــــاسیون و پلیمریزاسیــون است و اکسیژنی به محصول اضافه نمی شود مگر به مقدار بسیــار نـــاچیز، شکل(2) شمای یک فرآینـــد هوادهی مرحله ای را با اجزای آن نشان می دهد که عبارتند از: برج پخت قیر، کوره پیش گرم کن، کمپرسور یا دمنده جهت تامین هوا، ظرف یا مخزن هوادهی و سیستمی برای دفع دودها و بخارات حاصله.
از نظر شيميايي، فرآيند اکسيد شدن تسريع شده در برج دمنده با دي هيدروژنه شدن يعني خارج ساختن اتم هاي هيدروژن موجود درخوراک (وکیوم باتوم، مازوت و ...)  وپيوند آن با اكسيژن هوا به صورت مولکول هاي آب گازي، مولکولهاي هيدروکربن زنجير مانند طويل را طويلتر مي سازد. هم چنين بعضي مولکول ها هيدروکربن سبک را تقطير مي نمايد. دميـــدن پيوسته، ســاختمان «ژلي» و رابري(لاستيكي) در خوراک (وکیوم باتوم، مازوت و ...)  ايجـاد مي کند و تعداد مولکولهاي هيدروکربن طويل شده(آسفالتن) را افزايش مي دهد که با کسب خصوصيات دلخواه در قير پوشش بام يعني با استحکام و سفتي بيشتري همراه است.
 
شکل 1- آسفالتن ها
- آسفالتن ها بر اثر ادامه فرآيند دميدن،تشكيل يك قير چسبنده را مي دهند.
 
شکل 2- شمای یک فرآیند هوادهی
 
در فرآیند پالایش کنونی نقطه نفوذپذیری نسبت به نقطه نرمی رابطه معکوس دارد لذا هرچه نقطه نرمی را بالاتر ببریم نقطه نفوذ پذیری پایین تری خواهیم داشت. اما در فرایند پالایش نوین می توانیم همزمان قیری با نقطه نرمی بالاتر تولید کنیم در حالی که نقطه نفوذپذیری را در در یک سطح نگه داریم و یا حتی افزایش دهیم و در نتیجه قیر مناسبتری جهت استفاده در تولید انواع عایق رطوبتی خواهیم داشت.
در واحد هايي  تولیدکننده قیر كه  هوادهی به صورت صحیح صورت نمی پذیرد، در اصل هيچ گونه قيري در برج پخت توليد نگردیده بلكه تنها، عملیات تغلیظ خوراک اولیه را انجام می دهند كه متاسفانه محصول حاصل در برابر اشعه UV  خورشيد ضعیف می باشد.
 قیر حاصل از این شیوه نادرست هوادهی، نقد بسیاری بدنبال داشته است و باعث مقاومت منتقدان در مقابل شیوه های نوین هوادهی در فرآیند پالایش قیر شده است در حالی که اگر این روش به صورت صحیح و نه معمول صورت گیرد مناسب ترين روش برای اصلاح قیر مورد نیاز عایق رطوبتی می باشد .
 
قیر مناسب جهت تولید عایق های رطوبتی پیش ساخته
 
می بایست با توجه به نقطه نفوذپذیری و نقطه نرمی قیر مورد استفاده در عایق های رطوبتی پیش ساخته انتخاب شود. هر چه نقطه نرمی یا دمای ذوب قیر بالاتر باشد بدلیل سازگاری با دمای هوای بالاتر قیر مناسبتری جهت تولید عایق های رطوبتی پیش ساخته خواهد بود. همینطور نقطه نفوذپذیری که تعیین کننده میزان سختی قیر است، چنانچه بالاتر باشد میزان سازگاری آن با هوای سرد و دماهای پایین بیشتر خواهد بود.
در جدول زیر قیرهای مناسب جهت استفاده در تولید عایق های رطوبتی پیش ساخته در مناطق مختلف آب و هوایی آورده شده است.
 
جدول5 - انتخاب قير در شرايط آب و هواي مختلف
محل استفاده از قير و گوني
نوع آب و هوا
نوع قير
درجه نفوذ قير
داخل ساختمان و لايه زيرين بام
سرد و معتدل
85/100
85 تا 100
داخل ساختمان و لايه زيرين بام
گرم
60/70
60 تا 70
پوشش رويي بام
سرد و معتدل
R85/25
20 تا 30
پوشش رويي بام
گرم
R90/15 و R110/10
10 تا 20
 
 
همانطور که قبلا گفته شد توليد عایق های رطوبتی پیش ساخته( ایزوگام)  به دو دسته کلی ايزوگام باپايه قير پليمری و ايزوگام با پايه قیر دميده تقسيم بندی می شود.
برای ساخت قير پليمری و توليد ايزوگام از نوع پليمری، از موادی چون قير60/70 و افزودنی هايی چون APP ، پوشال و تالک استفاده می شود. در حاليکه ماده اوليه مورد استفاده برای ساخت قير دميده برای توليد ايزوگام دميده ، نفت کوره  سنگین ایران می باشد که در دکل های مخصوص پخت قير ، %85 آن به قير دميده تبديل می شود و سپس برای توليد لايه ايزوگام مورد استفاده قرار می گيرد.
 
 
روش های تولید قیر مورد استفاده در عایق های رطوبتی پیش ساخته
1- مخلـــــــوط چند قیــــر(قیــــرهای دمیـــــده و آسفـــــالتی) با نـــرم کننده هایی چون HVS (Heavy vacuum slops)
برای مشخص نمودن ترکیب قیرهای مناسب از روش تجربی و انجام آزمایشات نتایج زیر حاصل شده است. در این روش جهت تعيين مشخصات قير از دو مشخصه اساسي قيرها يعني نقطه نرمي و درجه نفوذ بهره گيري شد. به منظور اندازه گيري نقطه نرمي از روش آزمايش استاندارد 36
ASTM-D به روش حلقه و گلوله و براي اندازه گيري درجه نفوذ از روش آزمايش استاندارد 5 ASTM-D دستگاه نفوذسنج استفاده شد.
 
مواد
در اين كار تحقيقاتي از مواد فهرست شده در جدو ل6  به عنوان مواد اوليه مورد اختلاط استفاده شد.
 
جدول 6- مواد مورد استفاده به عنوان مواد اولیه اختلاط
 
آزمون
نمونه
برشH.V.S
قیر 110/10
قیر 85/100
نقطه نرمی
-
110
45
درجه نفوذ پذیری
-
7
 93
کشش پذیری
-
5/0
100
نقطه اشتعال
248
339
327
حلالیت در تری کلراتیلن(درصد وزنی)
-
91/99
99/99
گرانروی کینماتیک
19
-
-
 
 
 
روش هاي كار
 
مطابق مراحل ذكر شده در بخ شهاي زير عمليات اختلاط در5 حالت و با درصدهاي مختلف از مواد اوليه فوق انجام شد، و براي هريك از حالت هاي آزمايش، 5 نمونه تهيه گرديد . اختلاط با استفاده از مخلوط كن آزمايشگاهي مطابق شكل 3 در شرايط دماي °C 170 و زمان اختلاط 30 دقيقه انجام گرفت و نمونه هاي حاصله مطابق روش هاي ذكر شده مطابق استانداردهاي مربوطه مورد آزمايش قرارگرفته و مشخصه هاي نقطه نرمي و درجه نفوذ آنها تعيين گرديد كه نتايج مربوطه در جدول هاي 7 تا 11 مي باشد.
 
اختلاط قير دميده 110/10 با روغن H.V.S
 
در اين مرحله درصد هاي مختلف از برش H.V.S و قير دميده 110/10با هم مخلوط گرديده و نتيجه آزمايش نفوذ و آزمايش نقطه نرمي درجدول 7 و نمودار 1 رسم شده است ./
 
جدول 7- اختلاط قير دميده 110/10 با روغن H.V.S
درجه نفوذ پذیری
نقطه نرمی
روغن H.V.S
قیر 110/10
(%)
(%)
5/9
104
10
90
5/17
97
20
80
5/32
83
30
70
2/58
68
40
60
150
5/49
50
50
 
 
نمودار 1- اختلاط قير دميده 110/10 با روغن H.V.S
 
اختلاط قير دميده 110/10 با قير 85/100
 
در اين مرحله درصدهاي مختلف از قير 85/100 و قير دميده 110/10 با هم مخلوط گرديده و نتيجه آزمايش نفوذ و آزمايش نقطه نرمي درجدول 8 و نمودار 2 آورده شده است .
 
جدول 8- اختلاط قير دميده 110/10 با قير 85/100
درجه نفوذ پذیری
نقطه نرمی
قیر 85/100
قیر 110/10
(%)
(%)
3/7
106
10
90
4/9
99
20
80
10
5/95
30
70
2/16
80
50
50
24
68
70
30
49
58
90
10
 
 
 
نمودار 2- اختلاط قير دميده 10/110 با قير 100/85
 
 
اختلاط قير دميده 110/10با قير 85/100 درحضور مقدارثابت 5% روغن H.V.S
 
در اين مرحله درصدهاي مختلف از قير 85/100 ، قير دميده 110/10 همراه با 5% برش H.V.S باهم مخلوط گرديده و نتيجه آزمايش نفوذ و آزمايش نقطه نرمي در جدول 9 و منحني تغييرات آن در نمودار 3 آورده شده است .
 
 
جدول 9-اختلاط قير دميده 110/10با قير 85/100درحضور مقدارثابت 5% روغن H.V.S
درجه نفوذ پذیری
نقطه نرمی
قیر 85/100
قیر 110/10
(%)
(%)
6/13
102
10
85
13
96
20
75
5/16
88
30
65
5/23
75
40
55
28
70
50
45
37
65
60
35
 
 
نمودار 3- اختلاط قير دميده 10/110با قير 100/85 درحضور مقدارثابت 5% روغن H.V.S
 
اختلاط قير دميده 110/10با قير 85/100 درحضور مقدارثابت 10% روغن H.V.S
 
در اين مرحله درصد هاي مختلف از قير 100/85، قیر دمیده 10/110 همراه با 10 % برش H.V.S با هم مخلوط گرديده و نتيجه آزمايش نفوذ و آزمايش نقطه نرمي در جدول 10 و منحني تغييرات آن در نمودار 4 آورده شده است .
 
جدول 10- اختلاط قير دميده 10/110با قير 100/85 درحضور مقدارثابت 10% روغن H.V.S
درجه نفوذ پذیری
نقطه نرمی
قیر 85/100
قیر 110/10
(%)
(%)
5/9
104
0
90
5/15
92
10
80
5/21
85
20
70
24
76
30
60
5/28
5/68
40
50
 
 
نمودار 4- اختلاط قير دميده 10/110با قير 100/85 درحضور مقدارثابت 10% روغن H.V.S
 
اختلاط قير دميده 110/10با قير 85/100 درحضور مقدارثابت 15% روغن H.V.S
 
 
در اين مرحله درصد هاي مختلف از قير 85/100، قیر دمیده 110/10 همراه با 15 % برش H.V.S با هم مخلوط گرديده و نتيجه آزمايش نفوذ و آزمايش نقطه نرمي در جدول 11 و منحني تغييرات آن در نمودار 5 آورده شده است .
 
 
 
جدول 11- اختلاط قير دميده 10/110با قير 100/85 درحضور مقدارثابت 15% روغن H.V.S
درجه نفوذ پذیری
نقطه نرمی
قیر 85/100
قیر 110/10
(%)
(%)
16
5/92
0
90
3/21
3/84
10
80
5/22
81
20
70
4/28
74
30
60
8/29
5/69
40
50
 
 
نمودار 5- اختلاط قير دميده 110/10با قير 85/100 درحضور مقدارثابت 15% روغن H.V.S
 
 
همانطور كه در نمودارهاي نقطه نرمي و درجه نفوذ ديده مي شود نقطه نرمي در تمام حالتهاي مورد آزمايش (با افزايش H.V.S) به صورت خطي كاهش مي يابد. اين در حالي است كه در همين محدوده درجه نفوذ از حالت نمودار نمايي به خطي تبديل مي شو د. دليل اين امر را شايد بتوان با بررسي چگونگي توزيع تركيبات آسفالتن ها در قير بررسي كرد . همانطور كه بيان شد در اين تحقيق از قير دميده كه بيشتر بستر اين نوع قيرها را گروه هاي آسفالتني تشكيل مي دهند و بين آنها پيوندهاي بين مولكولي ايجاد گرديده و نماي كلي آنها به صورت گلوله هاي پراكنده در بستر رزيني قير مي باشد به همراه H.V.S و قیر 85/100 كه داراي ذرات آسفالتني بسيار كمتري حتي از قير 60/70 مي باشد استفاده شده است.
 
با توجه به آزمايش هاي انجام شده و بررسي رفتارها، نيروهاي بين آسفالتن ها و ارتباط آنها با نقطه نرمي و درجه نفوذ مي توان به اين نكته اشاره نمود كه در هنگام انجام آزمو ن هاي مختلف نقطه نرمي و درجه نفوذ نيروهاي تقريبا مشابهي با مكانيسم هاي مختلف اعمال مي گردند كه نتايج متفاوتي را حاصل مي نمايند در اين مقاله همانطوركه ديده شد نقطه نرمي در تمام مراحل اختلاط به صورت خطي عمل مي نمايد و كاملا قابل پيش بيني هستند و مي توان از طريق آنها به قيري با نقطه نرمي دلخواه دست يافت.
2-ترکیبی از چنــــد خـــوراک در فرآینــــــد پــــالایش VB (vacuum bottom)، مــــازوت( نفت کوره  سنگین ایران)، HVS (Heavy vacuum slops)
يكي از روش هاي نوين پالايش استفاده از چند خوراك و تركيب آنها در فرآيند پالايش مي باشد. هدف از اين روش استفاده از محاسن هر خوراك و از بين بردن معايب آنها[1] مي باشد. همانطور كه در اين مقاله بيان شد در فرآيند نهايي پالايش چنانچه قير توليد شده نقطه نرمي و نفوذپذيري بالاتري داشته باشد، قير مناسب تري جهت توليد عايق رطوبتي پيش ساخته خواهد بود و عايق رطوبتي با استفاده چنين قيري محصولي با كيفيت دلخواه خواهد بود.
در اين روش بدنبال تغيير عكس العمل خوراك VB در برابر فرآيند هوادهي هستيم چرا كه در فرآيند هوادهي نقطه ذوب VB افزايش مي يابد و نقطه نفوذپذيري بشدت كاهش پيدا مي كند كه اين خصوصيت سازگار با شيره قير مناسب در صنعت عايق رطوبتي پيش ساخته نمي باشد.
تركيب VB با نفت كوره سنگين ايران، بدليل پارافين هاي سنگين و خواص رابري(لاستيكي) به علت بالا بودن زمان هوادهي، در فرآيند پالايش مي توان قيري با نقطه نرمي و نفوذپذيري بالا بدست آورد.
 
 با بررسی و مقایسه میزان نفت کوره  تولیدی در کشورهای ایران و آمریکا نتایج زیر بدست آمد:
میزان نفت کوره  تولیدی نسبت به خوراک پالایشگاهها در پالایشگاههای کشور بر اساس اطلاعات مندرج در ترازنامه انرژی به در حدود 35درصد می باشد که در جدول زیر نشان داده شده است:
 
جدول 17- نفت کوره  تولیدی در پالایشگاه های ایرانی (واحد: ميليون بشكه)
 
جمع كل
1387
1386
1385
1384
1383
1382
1381-1377
شرح
6400.48
605.23
600.45
601.97
583.15
574.99
566.87
2867.82
خوراک پالایشگاه ها
2218.27
199.31
188.17
196.37
196.16
193.18
198.76
1046.29
تولید نفت کوره  
34.66
32.93
31.34
32.62
33.64
33.60
35.06
36.48
نسبت نفت کوره  به خوراک پالایشگاه
 
منبع: ترازنامه انرژي
 
این در مقایسه با کشوری مانند آمریکا با نفت کوره  تولیدی در حدود 5 درصد تولیدات پالایشگاهی که در جدول زیر نشان داده شده است:
 
 
 
 
جدول 18- نفت کوره  تولیدی در پالایشگاه های آمریکا(ميليون بشكه)
 
سال 2006-1981 2007 2008 2009 2010 2011 جمع كل
Net Production of Crude Oil خالص تولیدات از نفت خام در پالایشگاهه 150027 6568 6641 6527 6735 4518 181016
Residual Fuel Oil خالص تولید نفت کوره 7810 246 227 218 213 134 8848
نسبت توليد نفت كوره به نفت خام 5.21 3.74 3.42 3.35 3.17 2.97 4.89
 
 
 
Net Production of Crude Oil and Petroleum Products Crude Oil:
Net Production of Residual Fuel Oil Residual Fuel Oil:
http://www.eia.gov/dnav/pet/pet_pnp_refp_dc_nus_mbbl_m.htm refrence:
 
همانطور که ملاحظه می فرمایید تولید نفت کوره  به کل تولیدات پالایشگاهها در کشور آمریکا در طی سالهای اخیر روند کاهشی را نشان می دهد.
نتیجه ای که از مقایسه نفت کوره  تولیدی توسط پالایشگاه های ایران و آمریکا می توان گرفت این است که بدلیل ضعف پالایشگاههای ایران هنوز بسیاری مواد با ارزش در نفت کوره  ایران موجود است که توان استحصال آن را ندارند. لذا نفت کوره  سنگین ایران تنها در جايگاه سوخت نمي باشد و می تواند خوراک بسیاری خوبی برای واحدهای پالایش قیر باشد.
لازم به تذکر است که نفت کوره  يا مازوت جزء پس ماندهای پالايشگاه می باشد لذا توليدکنندگان قير دميده با استفاده از روش های نوین هوادهی از يک ماده کم ارزش،  محصولی قابل مصرف، با کيفيت بالا توليد کرده اند. يادآوري اين نكته ضروري است كه هيچ گاه قير توليد شده توسط پالايشگاههاي داخلي، بدليل خصوصيات اين قيرها، به تنهايي قير مناسبي جهت استفاده در صنعت عايق هاي رطوبتي پيش ساخته نمي باشند. 
باتوجه به مطالبی که گفته شد، قیرهای دمیده 85/25231357R
و 90/15 و 110/10 در تمام شرایط آب و هوایی به دلیل خصوصیات این قیرها گزینه بهتری برای استفاده در تولید عایق های رطوبتی پیش ساخته با دوام تر در مقــابل سرما و گرما می باشند. که خوراک اصلی واحدهـای تولید قیــر دمیده همـــان نفت کوره  سنگين ايران مي باشد.
لازم به ذکر است  نفت کوره  در بازار دارای دو نرخ می باشد یکی نفت کوره  ای که به عنوان سوخت در اختیار واحدهای تولید ی قرار می گیرد و دیگری نفت کوره ای که به عنوان خوراک تولید قیر به واحدهای تولید داده می شود. که دارای اختلاف قیمت بسیار بالایی می باشد و باعث خارج شدن نفت کوره  ارزان تر از چرخه سوخت و مصرف به عنوان خوراک در واحدهای تولید قیر می شود. چرا كه در شرايط كنوني نفت كوره به عنوان خوراك با قيمت بالاتري نسبت به نفت كوره سوختي عرضه مي شود. در صورتيكه براي حمايت از توليدكنندگان قير، مي بايست نفتكوره به عنوان مواد اوليه در نظر گرفته شود و داراي قيمتي مناسب و پايين تري نسبت به نفتكوره سوختي باشد. جاي تأسف است با وجود اينكه نفت كوره سنگين ايران هنوز داراي مواد باارزش بسياري جهت استحصال مي باشد، به عنوان سوخت مصرف شود.
 
 
 مازوت (نفت کوره )
 
نفت كوره یا روغن چراغ ، ماده پتروشيمي قابل اشتعال که نام تجاري آن  مازوت که اصطلاحی روسی است ، برشي از نفتخام تقطير شده است. عمدتا نفتكوره به مايعي گفته مي شود كه براي سوختن در كوره ، بويلر و يا موتورهاي توليد قدرت مصرف ميشود. با اين تعريف ديزل نوعي نفتكوره محسوب ميشود. نفتكوره از هيدروكربنهايي با زنجيره طويل بويژه آلكان ها، سيكلوآلكان ها و آروماتيكها تشكيل يافته است. نفتكوره در دسته سوختهاي صنعتي سنگين قرار ميگيرد به طوري كه از گازوئيل و نفتا سنگينتر است. طول زنجيره نفتكوره توليدي بسته به نوع كاربرد آن متفاوت است براي مثال نفتكوره ديزل از هيدروكربنهاي با طول زنجير 10 الي 20 اتم كربن تشكيل شده است.
 
 خواص نفت کوره :
 
 
 
- محدوده جوش: 350- 650°C
 
- رنگ: قهوه اي تيره مايل به سياه
 
- نقطه اشتعال: > 60°C
- دانسيته در 60°F : 950- 1010 Kg/ m³
- نقطه خود اشتعالي: 220- 300°C
كاربرد
 به عنوان سوخت ماشين آلات سنگين، ديزل هاي ثابت و متحرك، نيروگاهها مورد استفاده قرارمي گيرد.
 
موارد مصرف نفت كوره در توليد دوده صنعتي و سوخت كوره و به عنوان خوراک واحدهای پالایشی قیر ميباشد.
 
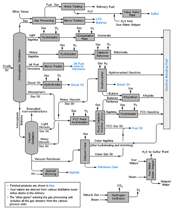
دیاگرام فرایند تولید نفت کوره  به شرح زیر می باشد:
شکل 3- دیاگرام فرایند تولید نفت کوره
 
نفت كوره 180 و230
ساختار
این فرآورده ها برش های سنگین تر از نفتگاز می باشند. ترکیبات تشکیل دهنده آنها عمدتاً هیدروکربورهای سنگین موجود در باقی مانده تقطیر نفت خام هستند که بر حسب مورد مصرف، با استفـاده از برش های سبک نفتی تنظیــم گرانروی شده و بعنوان سوخت سنگین مورد مصـرف قرار می گیرند.
 
 
جدول 12- نفت کوره  180 و 230
230
180
 
230
180
Viscosity kinematic @ 50 ° C (max)
15.0
5.0
Pour point (max) ° C
63
63
Flash point (min) ° C
3.0
3.0
SulphurTotal  (max)%mass
13
13
Carbon Residue Conradson (max)%mass
0.05
0.05
Ash (max) %mass
0.5
0.5
Water & sediment (max) % vol
42.2
42.2
Colorific value higher (min) MJ/kg
 كاربرد

به عنوان سوخت در ديزل هاي ثابت و متحرك و صنايعي كه مشعل طراحي شده جهت سيستم احتراق آنان قابليت مصرف اين فرآورده را داشته باشد.
 
نفت كوره 280 و 380
 
ساختار

این فرآورده هاي برش های سنگین نفتی حاصل از باقیمانده برجهای تقطیر هستند که با استفاده از برش های سبکتر تنظیم گرانروی شده  و بعنوان سوخت عرضه می شوند. ترکیب درصد هیدروکربن های متشکله، ارزش حرارتی منـــاسبی را به سوخت بخشیده و مقدار فلزات موجود، در سیستم های مصرف کننده ایجاد اشکــال نمی کند.
 
مشخصات
جدول 13- نفت کوره  280 و 380
380
280
 
0.99
0.97
Density @ 15 ° C (max) kg /L
380
280
Viscosity kinematic @ 50 ° C (max) mm2/s
32
24
Pour point (max)
65
65
Flash point (min) ° C
3.5
3.5
SulphurTotal  max)%mass
20
15
Carbon Residue Conradson (max)%mass
0.15
0.15
Ash (max) %mass
1.0
1.0
Water & sediment (max) % vol
41.7
41.7
Colorific value higher (min) MJ/kg
 

كاربرد
به عنوان سوخت در صنايع و نيروگاه هائي كه در سيستم احتراق آنان نفت كوره متوسط پيشنهاد شده است.


نفت كوره سنگين      
ساختار
 
      این فرآورده باقیمانده سنگین حاصل از تقطیر نفت خام در برجهای تقطیر است که عمدتاً نیازی به اختلاط با فرآورده های سبک ، به منظور تنظیم گرانروی نداشته و مستقیماً قابل عرضه می باشد . درصد گوگرد مناسب و ارزش حرارتي خوب، از ويژگي هاي اين سوخت مي باشد.
 
مشخصات
جدول 14- نفت کوره  سنگین ایران
Approx . 0.99
kg /L
Density @ 15 ° C (max) kg /L
72
Mm2/s
Viscosity kinematic @ 100 ° C (max)
40
° C
Pour point (max)
60
° C
Flash point (min)
3.5
%mass
SulphurTotal ( max)
15
%mass
Carbon Residue Conradson (max)
0.15
%mass
Ash (max) %mass
1.0
% vol
Water & sediment (max)
40.5
MJ/kg
Colorific value higher (min)
150 Approx.
ppm
vanadium
40 Approx.
ppm
Nickel
15 Approx.
ppm
Sodium

 كاربرد

     به عنوان سوخت در صنايع و نيروگاه هائي كه در سيستم سوختني آنها، سوخت سنگين پيشنهاد شده است
.
 
وکیوم باتوم(vacuum bottom)
 
 ته مانده برج تقطیر در خلاء فرایند پالایش نفت خام یا همان VB (vacuum bottom) خوراک اصلی برای تولید قیر است که بسته به شرایط دما و فشار در فرایند پالایش و نیز نفت خام مصرفی می تواند به طور مستقیم به عنوان قیر ( مثل قیر نفوذی پالایشگاه شیراز) مورد استفاده قرار گیرد با این که با فرآیندهای دیگری نظیر هوادهی و بهبود گرانروی و برخی خواص مکانیکی آن به قیر قابل استفاده تبدیل شود. 
به قیر 300/200، VB( تــه مانده بـرج تقطیر در خلاء ) هم می گویند ، این قیر جزو خانواده قیرهای gradepen به حساب می آورند . مشخصات VB در جدول زیر آورده شده است.
 
 
جدول 15- جدول مشخصات VB (وکیوم باتوم)
درجه نفوذ
درجه نرمی
دمای شکست
کشش پذیری
PG
296
39
19-
>100
40-58
 
 
3-   افزودن انواع اصلاح کننده ها به قیرهای آسفالتی
 
چون در عايق رطوبتي پيش ساخته قيرها به تنهائي نمي توانستند كليه خواص لازم اعم از مقاومت شيميائي ژئولوژيك و مكانيكي را تأمين نمايند لذا مصرف پليمرها در قير به منظور اصلاح و بهبود خواص آن مورد توجه قرار گرفت. از بين انواع پليمرها دو نوع از رايج ترين پليمرهائي كه ميتوانند در آميزه قير/ پليمر حضور يابند، عبارتد از ترموپلاستيك رابرها (TR) و پلي اولفين ها منجمله آتكتيك پلي پروپيلن (APP).
برحسب نوع قير همچنين نوع و درجه پليمر، تاثير پليمرها روي قيرها متفاوت است اثر پليمر روي قير هميشه قابل پيش بيني نيست.
 
انواع اصلاح كننده ها به شرح زير مي باشد:
APP : اتكتيك پلي پروپيلن
 SBS : استايرن بوتا دين استايرن
 PIB : پلي ايزو بوتادين
 PE : پلي اتيلن
 EPR : اتيلن پلي پروپيلن رابر
 
نتيجه گيري
با توجه به مباحث مطرح شده قيرهاي R دار هوادهي شده (قير دميده 110/10( R قيرهاي مناسب تري از قيرهاي پالايش مستقيم (قير 60/70 ) در توليد عايق هاي رطوبتي پيش ساخته مي باشند. چرا كه قير 60/70 در دماي 5 درجه شكننده و دماي 56-49 درجه حالت رونده دارد.
صنعت ايزوگام با پايه قير پليمري در ايران از قير 60/70 و اصلاح كننده هاي ارزان قيمت موجود در بازار مثل گوني استفاده مي نمايند كه هيچگاه به شرايط استاندارد ملي ايران دست نمي يابد. زيرا گوني و اين نوع اصلاح كننده هاي ارزان هيچگونه آميختگي با قير 60/70 ندارد. بر مبناي تجربه واحدهاي توليدكننده ايزوگام با پايه قير پليمريي كه تركيبي از قير 60/70 و قير دميده مازوتي و اصلاح كننده هاي ارزان قيمتي مانند گوني آميختگي بهتري نسبت به روش اول ايجاد نمايند. چرا كه قير مازوتي بعلت داشتن پارافين هاي سنگين كمك به مي تواند آميختگي كاملتري بين گوني قير 60/70 دارد. كه بازهم اين روش بدليل ضعف قير60/70 هيچگاه به توليد عايق رطوبتي با شرايط استاندارد منجر نمي شود.  
ولي چنانچه براي اصلاح قير 60/70 جهت توليد ايزوگام استاندارد از اصلاح كننده ها و نرم كننده هاي با كيفيت بالا و گران قيمت استفاده نمايند، مي توانند قير مناسبي با شرايط استاندارد جهت توليد اين عايق ها توليد نمايند. ولي اين روش از نظر اقتصادي براي واحدهاي توليدي با توجه به رقابت موجود در بازار ايزوگام قابل توجيه نمي باشد. قيمت فعلي ايزوگام با پايه قير پليمري حاكي از استفاده از اصلاح كننده هاي ارزان قيمت است كه نشان دهنده اين مطلب مي باشد كه هيچ نوع ايزوگام با پايه قير پليمري داراي استاندارد واقعي نيست.
نفت كوره سنگين ايران كه بدليل عدم توان فني پالايشگاه هاي ايران در استحصال تمامي مواد با ارزش موجود در نفتخام هنوز داراي مواد باارزش بسياري مي باشد كه توليد حدود 40 درصد نفتكوره نسبت به ورودي نفتخام پالايشگاهها اين واقعيت را بدرستي نشان مي دهد، خوراك بسيار مناسبي جهت استفاده در توليد قير دميده مي باشد. در نتيجه قيرهاي دميده كه به روش نوين هوادهي، با استفاده از خوراك نفت كوره سنگين ايران، پالايش و توليد مي شوند.  كه واحدهاي كوچك با سرمايه گذاري شخصي و با استفاده از دانش نوين هوادهي مي توانند با استفاده از خوراك نفتكوره سنگين ايران قيري مناسب جهت استفاده در صنعت ايزوگام با نقطه نرمي و نفوذپذيري بالا توليد نمايند. 
 
 
سوالات مطرح شده:
 
 

1- آيا دانش فني براي ساخت ايزوگام با قيمت مناسب و كيفيت استاندارد وجود ندارد؟

2- آيا در كارخانجات توليد ايزوگام به غير از نمونه استاندارد، توليد انبوه نيز شرايط استاندارد را دارد؟

3- چرا واحدهاي ايزوگام جهت رقابت در بازار اقدام به پايين آوردن قيمت از طريق استفاده از مواد اوليه نامرغوب مي نمايند كه منجر به كاهش كيفيت محصول مي شود؟

4- آيا مصرف كنندگان اين صنعت براي محصول با كيفيت مطلوب حاضر به پرداخت قيمت واقعي اين محصول نيستند؟

5-در پايين آوردن قيمت توليد به روش استفاده از مواد اوليه نامرغوب و ارزان تر مصرف كننده، توليد كننده يا واسطه كداميك سود مي برند؟

6-آیا در پايين آوردن قيمت تمام شده محصول , به غیر از روش استفاده از مواد اوليه نامرغوب و ارزان تر راه دیگری وجود ندارد؟

 
  
منابع و مؤاخذ:
 
 
 
1-پيمان، غلامرضا. اكبري ماكراني، رضا. قاسمي، آمنه. از قير تا ايزوگام. مجموعه 5 جلدي، تهران.
2-رسول زاده، يحيي. مرتضوي، سيدباقر. يوسفي، علي اكبر. خوانين، علي. كاظم نژاد ليلي، انوشيروان. اثر پليمرهاي ضايعاتي بازيافتي، قير طبيعي و برش H.V.S بر خواص پس مانده تقطير در خلاء. مجله علوم و تكنولوژي پليمر. سال بيست و سوم. شماره 1. سال 1389. صفحه95-85. 
3-حدادي، وحيد. يوسفي، علي اكبر. معيني، علي رضا.  تقي گنجي، مسعود. خسروي، مرتضي. آميخته هاي قيري مناسب جهت كاربردهاي پوششي مختلف، نشريه علوم رنگ و فناوري رنگ. شماره 1. سال 1386. صفحه 18-7.
4-سازمان مديريت و برنامه ريزي كشور. مشخصات فني و عمومي كارهاي ساختماني (نشريه شماره 55). انتشارات سازمان مديريت و برنامه كشور. سال 1383.
5- سرائي پور، محمد. آسفالت. تهران. انتشارات دهخدا. 1353.
 
6-      Garcia-Morales M. Partal P. Navarro F.J. and Gallegos C. Effect of Waste Polymer Addition on the Rheology of Modified Bitumen. Fuel.85. 936-943. 2006.
7-      Benbouzid, Mohammed. Hafsi, Said. Thermal and kinetic analyses of pure and oxidized bitumens. Sience Direct. 2007.
8-      Independent statistics & analysis. U.S. Energy Information administration. http://www.eia.gov.



[1] - منظور از محاسن و معايب خواص بدست آمده از خوراك براي تهيه قير مورد نياز عايق هاي رطوبتي مي باشد.
 
 

( شما می توانید برای مشاهده هر یک از موضوعات زیر روی آن کلیک کنید )

001 طراحی ، مشاوره و راه اندازی کارخانجات نسل سوم تولید انواع قیر

002 مشاوره مهندسی در زمینه انطباق با استانداردهای مرکز تحقیقات وزارت راه و شهرسازی

003 طرح توجیهی فنی ومالی واقتصادی تولید انواع قیربا نرم افزار کانفار

004 مشاوره در رفع مشکلات آلایندگی و زيست محيطي مطابق با استانداردهای سازمان محیط زیست

005 فروش كتاب هاي تخصصي '' از قير تا ايزوگام ''

006 مشاوره و طراحی و ساخت مبدل حرارتی نسل سوم ( exchanger )مختص کارخانجات قیر

007 بازدید از پروژه های در دست احداث

008 بازدید از مدارک استانداردهای اخذ شده

009 آگاهی از اهمیت مدارک مورد نیاز ساخت یک پروژه

009 تقدیرنامه های اخذ شده

010 مشتریان ما

011 ثبت نام دوره آموزش متخصص مدلسازی در پروژه های صنعتی

012 اخبار صنعت قیر و فرآورده های نفتی

013 اطلاعیه عرضه قیر و مشتقات نفتی در تالار بورس ایران

014 گزارش از حضور در نمایشگاه بین المللی

015 مشاور و طراحی، برنامه نویسی و اجرای اتاق کنترل

016 مشاوره در پالایش قيرهای طبيعي یا معدنی(Asphalts or Natural Bitumens Native)

017 مشاوره در امور عايق های رطوبتی پیش ساخته

018 مشاوره در تولید انواع قیرهای PG یا Performance Grade

019 مشاوره در تولید انواع قیرهای ویسکوزی VG یا Viscosity Grade

020 مشاوره در تولید انواع قیرهای پلیمری

021 طراحی و ساخت و راه اندازی ماشين آلات خط تولید عایق رطوبتی

022 مشاوره، طراحی و ساخت انواع ميكسر

023 مشاور در سیستم های اطفای حریق

024 مشاوره تخصصی در زمینه آسفات

025 آشنایی با واحد پژوهش

026 آشنایی با انواع سيستم پالايش

027 آشنایی با تاریخچه صنعت ایزوگام ( عایق رطوبتی پیش ساخته )

028 تهیه و پشتیبانی و تعمیر انواع کمپرسور

029 تهیه و پشتیبانی کلیه لوازم مرتبط باصنایع نفت وگاز

030 مشاوره و تهیه و پشتیبانی خشک کن هوای کمپرسور ( Air Dryer )

031 مشاور و طراحی و ساخت بويلر حرارتي ، تصفيه گازوئيل ، تصفيه تينر و ...

032 مشاوره در قیر امولسیونی

033 خدمات و تهیه لوازم و آزمايشگاهي

035 آشنایی با مازوت (نفت کوره )

خدمات

مصاحبه با مدیر عامل

 

Persian (فارسی)